手 機:19924390438
郵 箱:market@gdhuanmei.com
電 話:020-85681020(華南)
網 址:www.lowpower.cn
地 址:廣州市番禺區番禺大道北555號天安科技園

廢水“零排放”是指工業廢水經過重復使用后,將這部分含鹽量和污染物高濃縮成廢水全部(99%以上)回收再利用,無任何廢液排出工廠。水中的鹽類和污染物經過濃縮結晶以固體形式排出廠送垃圾處理廠填埋或將其回收作為有用的化工原料。
在工業廢水零排放處理系統中,MVR蒸發系統性能的長期穩定運行是必不可少的。

MVR蒸發器正常運行過程中,物料蒸發產生低溫的二次蒸汽,經過壓縮機的壓縮,壓力和溫度得以升高,熱焓隨之增加,被送到蒸發器的加熱室當作加熱蒸汽即生蒸汽使用,使料液維持蒸發狀態,而加熱蒸汽本 身將熱量傳遞給物料本身冷凝成水。這樣,原來要廢棄的蒸汽就得到了充分的利用,回收了潛熱,又提高了熱效率。
其工作過程是低溫位的蒸汽經壓縮機壓縮,溫度、壓力提高,熱焓增加,然后進入換熱器冷凝,以充分利用蒸汽的潛熱。除開車啟動外,整個蒸發過程中無需生蒸汽。

廣東環美擁有專業技術團隊70余人,超過10年的工程經驗和業績。廣東環美通過摑家級高新企業認證、生產許可證、以及擁有環保工程和機電安裝工程專業承包二級資質。
廣東環美已為寧德時代、黃岡TCL、廣汽集團、東莞米亞精密、廣東新盈信、長盈精密、韶關鵬瑞、江門新財富、肇慶新榮昌、陜西新天地、中化環境、藍思科技、天津海淡所、湖南永清環保、陜西環保產業集團、陜煤集團、久泰集團、成都美富特集團、四川TCL海能、重慶中明、佛山興發、河源金宇、惠州凱中精密等200+國內事業單位的工業污水提供蒸發濃縮(結晶)系列產品的銷售及BOT運營服務。經過多年的技術迭代及市場驗證,廣東環美蒸發濃縮(結晶)系統節能,運營成本低,產品和服務受到客戶的一致好評。
以寧夏平羅廢水資源化 | 10000t/d的工業廢水零排放項目為例,廣東環美根據客戶自身物料情況提供專業的工業廢水零排放解決方案。
該項目硫酸鈉溶液采用強制循環冷凍結晶+MVR強制循環蒸發+熱結晶的工藝;氯化鈉采用MVR強制循環蒸發+熱結晶+母液蒸發結晶的工藝;
其中,氯化鈉的母液蒸發裝置兼容硫酸鈉系統的母液處理,同時,兼容硫酸鈉系統中溶液濃度不足或比例不平衡時,無法使用冷凍系統產出產品鹽時的全溶液蒸發處理,以雜鹽的方式產出。
由于兩種廢水中含有較高的氯離子,有腐蝕性,對一般材料腐蝕嚴重,故本方案中硫酸鈉冷凍結晶與物料接觸部分采用316L材質,蒸發結晶系統采用,氯化鈉與物料接觸部分的材質均選用TA2,二次蒸汽管道,不凝汽管道選用316L,冷凝水管道材質選擇316L,生蒸汽管道采用Q235B,以滿足工藝需求且達到蕞大性價比。
項目簡介

項目名稱:寧夏平羅廢水資源化項目
設備名稱:環美MVR、雙效蒸發系統
設計能力:10000t/d的工業廢水零排放項目(三套廣東環美蒸發系統)
客戶單位:德泓紅崖子園污水處理有限公司
設計單位:廣東環美環保產業發展有限公司
01
水質情況

基礎數據分析
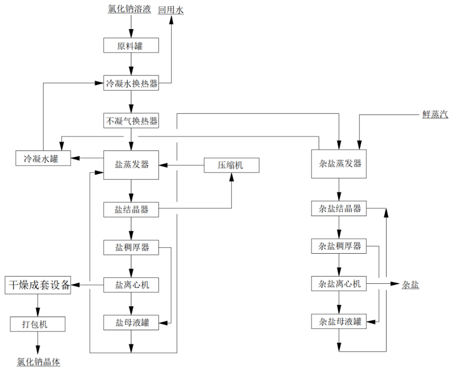
1、硫酸鈉蒸發系統中水溶液主要含鹽約172.7g/L,要求冷凍結晶提純硫酸鈉,芒硝蒸發濃縮結晶,分離硫酸鈉。設計每小時處理4m3/h(密度1.15g/ml,4.6t/h),進水含鹽量16%,其中硫酸鈉10.6%,氯化鈉4%,冷凍芒硝結晶量為:760kg/h,冷凍母液量為3.64t/h;芒硝熱融解,蒸發量425kg/h,硫酸鈉產品為335kg/h;冷凍母液返回前端鈉濾膜進行處理。
2、氯化鈉蒸發系統中水溶液主要含鹽約119.8g/L,要求蒸發結晶得到氯化鈉產品。設計每小時處理4m3/h(密度1.1g/ml,4.4t/h),進水含鹽量11%,其中氯化鈉9.8%,硫酸鈉0.42%,MVR蒸發量3640kg/h,氯化鈉產品為321kg/h;外排到雜鹽蒸發的母液量為440kg/h,蒸發水量為370kg/h,雜鹽量為163kg/h。
進水技術要求
指標 | 廢水 |
PH | 6-8 |
SiO2(mg/l) | ﹤50 |
F-(mg/l) | <5 |
Ca2+(mg/l) | 30 |
Mg2+(mg/l) | 30 |
02
系統工藝流程圖
硫酸鈉系統

氯化鈉系統

廣東環美MVR蒸發技術應用范圍包括蒸發濃縮;蒸發結晶;低溫蒸發。MVR蒸發系統100%循環利用二次蒸汽的潛熱,大大減少能源消耗。取消了循環冷卻水系統供應系統,結構緊湊,占地面積小,特別適合于小空間建設。與傳統蒸發器性能比較,具有待處理物料的適應范圍廣,可以連續和間歇出料;體積小移動性強;熱效率高,功耗低,無污染;一體多效,節省制造成本;自動化程度高、運行成本低等特點。



廣東環美環保產業發展有限公司是一家專業從事蒸發濃縮(結晶)系統成套設備業務的國家高新技術企業。秉承“以客為先,利他共生”的經營理念,以“深耕蒸發技術,服務廢水零排放,專注資源化利用,助力雙碳目標”為愿景,以“感恩, 誠信, 利他”為價值觀,始終專注于蒸發技術產品的研發、設計、制造、安裝、調試,具備核心的技術團隊。


廣東環美擁有蒸發結晶技術專利30+項、自主知識產權10+項、已申請專利20+項、已授權發明專利10+項。
廣東環美通過摑家級高新企業認證、生產許可證、以及擁有環保工程和機電安裝工程專業承包二級資質。







廣東環美主要研制用于危廢、鋰電池、化工、食品、制藥、生物發酵、電鍍、印染、環保水處理等行業廢水治理的大型蒸發濃縮結晶設備,主營產品包括:MVR蒸發器(包含撬裝MVR)、多效蒸發器、母液干化蒸發器、印染絲光淡堿MVR/多效蒸發系統。將簡單的環保治理、達標排放上升為環保治理加綜合利用,將廢水中的氯化銨、氯化鉀、硫酸銨、硫酸鉀、磷酸鹽等回收制成復混肥料;將廢水中的鉬、鎳、銅、鍺、銻、金等貴重金屬回收再利用、將蒸發器應用到傳統高耗能化工產品如硫化堿、氯化鈷、氯化鈣、氯化鎂、氯化鈉、硫酸錳、硫酸鋅、硫酸鎳等生產中。級大的降低蒸汽能耗,為企業節省運營成本,提高市場競爭力。


廣東環美韶關工廠-廣東省內蕞大的蒸發器生產基地

服務熱線
020-85681020(華南)
郵箱:market@gdhuanmei.com
聯系人:周經理19924390438
研發中心:廣州市番禺區番禺大道北555號天安總部中心1號樓9層
生產基地:廣東省韶關市湞江區獅塘路39號

掃一掃,關注環美